- 2006 Toyota sequoia limited. Automatic. 225,000 miles. No codes. Purchased from private party.
- for some reason, my car, like to start with the key is turned into the on position, and I make no attempt to crank the key. I have replaced the ignition switch that plugs into the ignition cylinder and I tested the starter relay to ensure that was working properly and not sticking and yet I still have the problem. I have checked the fuse box and have found no corrosion or any moisture whatsoever. I have also try putting in new fuses and still nothing. I am running out of options and any advise would help.
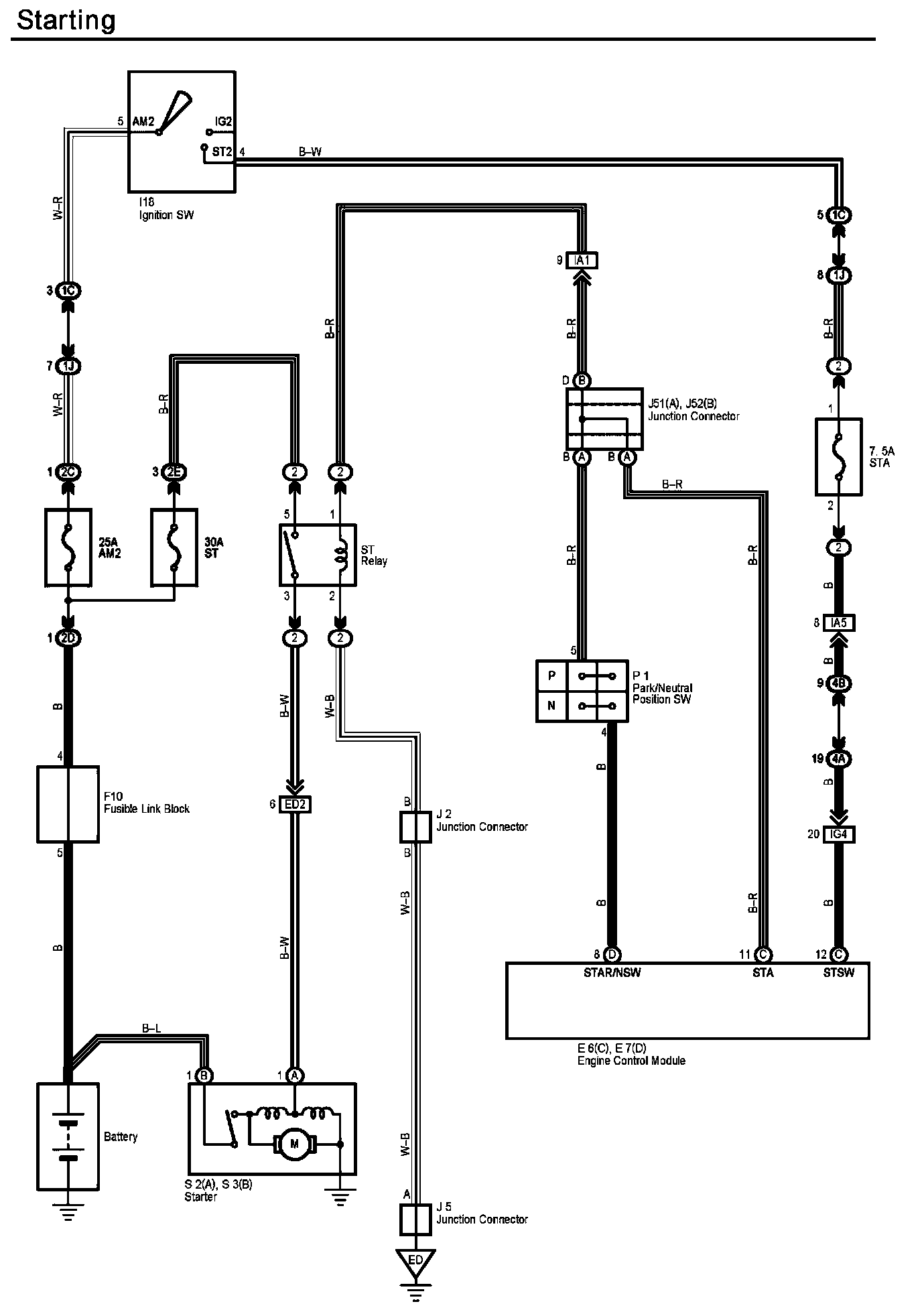
the starter motor is controlled by the ECM on your vehicle. It could be getting a false signal on the STSW circuit.
Try removing the 7.5A STA fuse and see if it still happens
The switch is only 35 dollars, but the mechanics asked me 1800 dollars to fix.
First, test it:
Then replace it yourself.
dashboard exploded diagram:
steering column disassembly:
the voltage between pin 1 and pin 2 is 8.6 volt
Interesting. Is that with your negative probe in the pin 2 socket?
Try again with the neg probe on the batt neg terminal, and pos probe on the relay pin 1 socket.
If it's still more than 8V, then try measuring between the park/neutral safety switch pin 4, and batt neg (or chassis ground).
the voltage between3 and 5 is about 14 volt.
that's odd. The engine is off right? Why is the voltage so high. A fully charged battery should have around 12.7V.
You might want to check that your multimeter is working properly.
Or maybe there's some residual charge. Try holding the brake for about 10 seconds, and take your measurements again.
My car started having trouble after a rain,
ok that points to a short somewhere. Do you have any water leak problems?
strange messages flashed on the dashboard.
what did it say?
may indicate that ECM may send a voltage to pin 1
maybe, but you don't know that yet
and 2 all the time.
I don't know how that would be possible since there are no computer connections on pin 2. It's a ground.
And even if somehow there managed to be same voltage on both pins, nothing would happen. The coil needs a voltage potential difference across for it to work.
I finally bought an ECU and installed. The problem remains and even worse.
Imagine my shock. And now you want some more advice so you can ignore it too?
I just found that the switch in your diagram is for Camry.
the other links I gave you should have led you to this
@imperator Thank you so much for your help. I have to admit that it is beyond my capability. I will sell it to the mechanics for $2000. I hope this car will run well in future.
I have also try putting in new fuses and still nothing.
Why? Did they test bad?
Have you checked the starter relay and its circuitry?
Hi,
Have you got any result. I have a Sequoia 2003 with the same problem. It starts at "on" position and turns off the starter automatically after the engine turned on. It does not create any trouble except I cannot let key at the on position with engine off. Do anyone have an advices?
@sequoia did you try the advice that was already posted?
@sequoia Thank you for asking. I tried to remove that fuse. After that the starter won't turn on at on position, but it won't turn on at Start position either. I sent it to a mechanics and I was told the computer, the fuse box should all be replaced due to the shortening by rain recently. I cannot see any water in my fuse box.
Someone told me that a defect starter relay may cause this problem. I bought a new one and replaced the starter relay. My car still starts at both on and start position. A few days ago, the starter crank for half a second by itself repeat every minute, but won't start the car because the key was IN MY POCKET. I will wait for another day to see if it will happen again. Any suggestions?
@sequoia2 to me it sounds like a bad ignition switch
@mountainmanjoe since current was allowed to both the on & start positions.. it could be that simple
what worries me is that my starter may still rotate at on position. This may damage the starter. I do not hear any cracking after engine started. I will try to replace the ignition switch. Is it the same as the ignition cylinder?
@sequoia2 A switch is a switch. A cylinder is a key mechanism
Thank you so much. The switch is only 35 dollars, but the mechanics asked me 1800 dollars to fix.
I just measured the voltage at Starter relay to be 8.6 volt without any key inside. I think this should be zero if the key is not at start position. How can it be 8.6 volt even before I put my key into the cylinder? Could ECM have trouble?
I just measured the voltage at Starter relay to be 8.6 volt
on what pin? And where did you put your negative probe?
@imperator I do not know the pin number but it is to control the starter relay. I just removed the starter relay and measured the voltage between these two control pins. The resistance of starter relay between these pin is about 130 Om. The voltage between the other pins is 14 volts when the starter relay is removed.
@imperator I suspected that my ECM or CPU needs to be replaced. This is why the mechanics asked for 1800 dollars.
I do not know the pin number
The pin numbers should be molded right into the relay itself. I don't know what "control pins" means.
pinout diagram:
I suspected that my ECM or CPU needs to be replaced.
I don't think you have enough information to make that conclusion.
This is why the mechanics asked for 1800 dollars.
The mechanic said that because he either doesn't want to troubleshoot, or doesn't know how. It's much easier to just pull $1,800 out of you to whack another part in there. And when that doesn't work, he'll come up with another part to replace, which you will pay for. This way he makes more money without lifting a finger.
@imperator I totally agree with you and I appreciate your help. After reviewing the picture of your link, here is the pin numbers:
With starter relay removed and the key removed, the voltage between pin 1 and pin 2 is 8.6 volt, and the voltage between3 and 5 is about 14 volt.
My car started having trouble after a rain, and I noticed that my car started when key was at on position. It was raining the whole night and I heard my starter started cranking by itself every 2 minutes. The cranking was short each time and the engine was not started. The key was not inside the cylinder. The battery was drained after a few hours and strange messages flashed on the dashboard. Now, after a week of sunshine, it does not crank by itself any more, but it start when key is at on position. I think that the voltage between pin 1 and 2 when my key is off the car should be zero, but 8.7 volt may indicate that ECM may send a voltage to pin 1 and 2 all the time.
Hi MountanmanJoe,
Thank you so much for your advices. I finally bought an ECU and installed. The problem remains and even worse.
I have spent a few days to figure out the diagram that you provided and I am convinced that the problem must be the ignition switch. This is not a common problem and only few video talked about it. I have not figured how to remove this switch from the cylinder. One thing I noticed is that your switch diagram has 4 pins on top and 4 pins at the bottom with one empty one; but the picture below only has 3 pins on top and 3 pins at the bottom, which is same as in my car. Could you tell me the reason?
Thanks in advance.

I just found that the switch in your diagram is for Camry.
Conclusion.
After replacing the starter relay, change key switch, and replacing the ECU, my car still start when key is in "on" position. Once the engine stats, it stops cranking automatically, therefore it does not create any trouble in driving. The only trouble I may have is when I need to put key at "on" without starting my car. My solution is to remove the "STA" fuse to avoid cranking. So far, I have not figured which part is having trouble but I will drive it anyway.
Happy New Year!
@sequoia2 are you the same person as the "sequoia" account above?
Yes, but I cannot login the "sequoia" account. I truly appreciate your help.
I bought a programed ECU to replace my original, but I could not finish the setup because I need to turn the key in "on" position for half an hour. Then I recalled what you said about "STA" fuse. So I pulled STA fuse out and finished the setup. Unfortunately, my car still turns on at "On" position with the new ECU. I also replaced the key switch but it did help. I tried to find the "ignition relay", but it turned out to be the same relay as of Starter Relay. I cannot find any other reasons for this problem and I believe that the auto electronics mechanics could not figure it either. That is why he quoted me $1800. What I worried the most was that starter keeps running when I drive, but fortunately, it does not happen. My car is running quietly even though it has 200,000 milage.
I cannot login the "sequoia" account.
Registering multiple accounts is forbidden in the forum rules. Please read them (located on front page) so you are familiar. You need to let us know if you have these kind of problems in the future. Store your password somewhere safe so you don't lose it. I have closed the 'sequoia' account.